Photo2 Page

Advanced Metallurgical Coatings Inc Fume Scrubber Description Photos

Home Page | Photo2 Page | Photo3 Page | Photo4 Page | Favorite Links Page
  
    




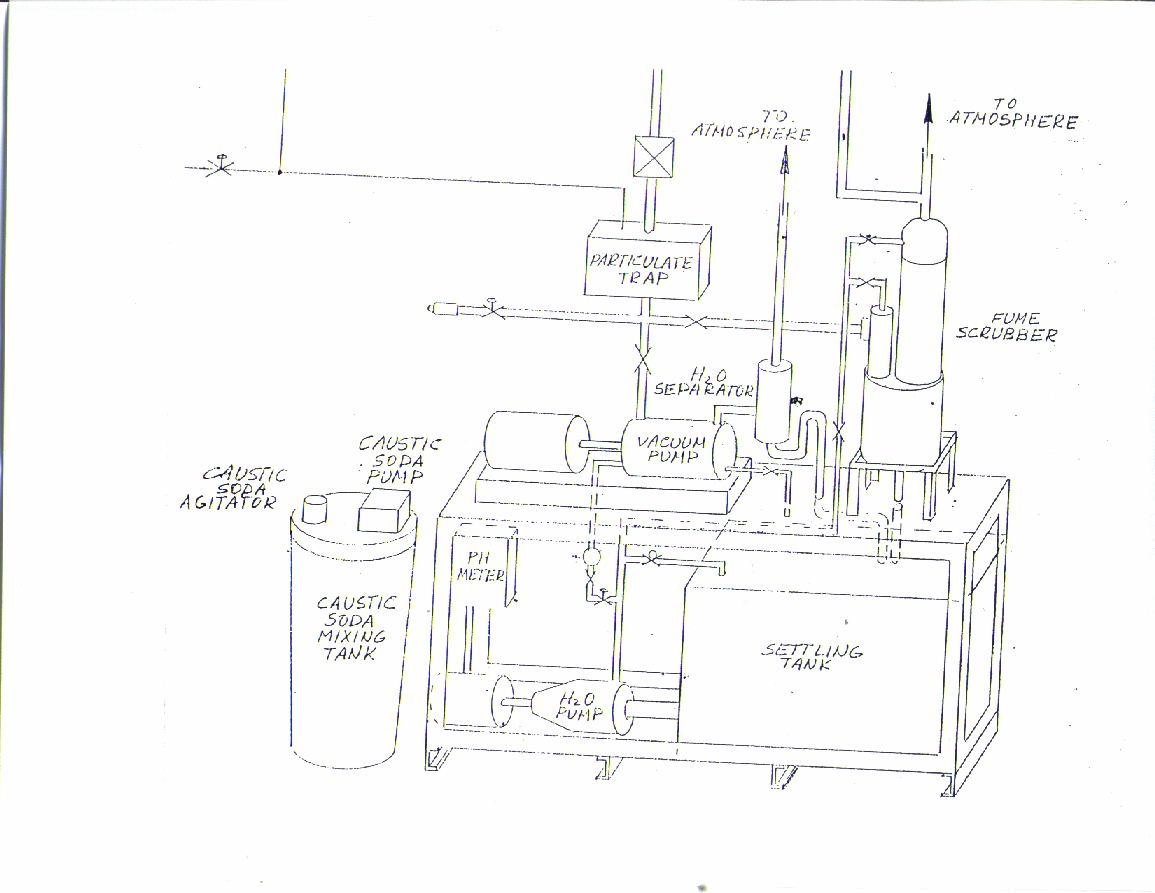
Scrubber / Acid Treatment System with a Liquid Ring Vacuum Pump








Photo of a typical scrubber system.











Advanced Metallurgical Coatings, Inc.